SEW MOVIDRIVE® B Inverters MDX61B - Teardown
The enormous flexibility of MOVIDRIVE® B drive inverters allows them to control an array of asynchronous AC drives or synchronous servo drives. MOVIDRIVE® B inverters are a modular system, allowing for tailoring of systems to meet design requirements of most any application. MOVIDRIVE® for asynchronous AC motors offers dynamic performance and control capabilities that were once only attainable with servo drives or DC motors.
This family of inverters offers power range from 0.55 kW to 315 kW, and serious overload capacity. Easily tweaked to needs with power component options. These include line choke, line filter, braking resistance, output choke and output filter.
The MOVIDRIVE® drive inverter has a tiny footprint, freeing control cabinet real estate. Super user-friendly making parametrization quick and easy. Big part of that is the intelligent IPOSplus® positioning and sequence control, which is included with all units.
Safety is at the forefront and all drive inverters are ISO 13849-1 compliant. Safe torque off (STO) plays a huge role in this. With STO activated, the frequency inverter provides no power to the motor, ending all torque generation. STO serviceable life is 20 years, after which it must be replaced to ensure continued reliability.
Units are equipped with a slew of inputs and outputs, which deliver a competent basic functionality. Optional communication and technology modules provide for quick and easy extension. Smaller units, in the line, are equipped with two slots, one for encoder connection and another for communication, and the larger units have a third, undesignated expansion slot.
Interface, encoder and communication options include:
- Electronic cam
- Internal synchronous operation
- Application modules
- Keypad
- Multiple encoder
Teardown
Model: MDX61B0015-2A3-4-OT. 3 Phase 200 to 240V supply voltage with 2.2kW (3HP) and AC 7.3A Outputs.
External and Enclosure
- Size 105mm x 314mm x 234mm and weight 2.8 kg.
- IP20 protection for pollution degree 2 environment with operating temperature up to 60°C.
- Overvoltage category III
Control Unit
- PWM motor control and communication: STM ST10F269Z2. 16-bit MCU with MAC unit that has a 40-bit accumulator, 128- to 256-Kbyte Flash memory and 12-Kbyte RAM. 50 ns instruction cycle time at 40 MHz max CPU Clock.
- Static RAM: Cypress CY7C1041D, Asynchronous 4-Mbit (256 K × 16). Parallel 10 ns. High speed tAA = 10 ns/15 ns. Embedded ECC for single-bit error correction. Low active ( ICC = 38 mA typical) and standby ( 6 mA typical) currents. 1.0-V data retention
- EEPROM: Altera EPM3128ATC100-10N. CMOS based programmable logic devices (PLDs). 128 Macrocells and 8 logic array blocks (LAB). 192.3 MHZ Max operating frequency and 5 ns Max propagation delay.
- Isolation:
- Fairchild MOCD213M. Dual channel phototransistor output optocoupler (4pcs). Minimum current transfer ratio of 100% with input current of 10mA. 70 V minimum BVCEO. High Input-Output Isolation of 2500 V AC (rms).
- Broadcom (Avago Technologies) HCPL-061N. HCMOS compatible, high CMR, 10 MBd optocoupler. Output Type: Open Collector. Isolation Voltage: 3750 Vrms.
- Control Modes and System Bus: Phoenix Contact MSTB2.5. Pluggable terminal block (4pcs). 12 A, rated voltage (III/2): 320 V
Power Supply Unit
- Transfomer: Egston (Pulse Electronics) customized transformers (2pcs).
- Buck Converter: Texas Instrument UC2827-1. Current/Voltage fed push-pull PWM controller. Controller Vin Min: 8.4 V and Vin Max: 20 V. Max frequency of 500 kHz.
- Schottky Rectifier: STM STPS3045. Dual center tap Schottky rectifier suited for switch mode power supply and high frequency DC to DC converters. Operating voltage: 45V IF(AV) : 2 x 15 A VRRM: 45 V.
Power Electronics Unit
- Rectifier & Inverter: Vincotech (Tyco) P19B07. 1200V/30A IGBT.
- Isolation: Broadcom (Avago Technologies) HCPL-316J. 2.0 A Gate Drive Optocoupler with integrated desaturation detection and fault status feedback (6pcs for 3 phase. 1pcs for brake chopper).
- Current Sensing: VAC T60404-N4646-X300. 25A current sensor (2pcs). Response Time: 1 us. Frequency Range: 200 kHz. Accuracy: 0.5 %.
- DC Bus Bulk Capacitor:
- Vishay PEC-Kondensator. 450V/20µF dry resin filled capacitor (2pcs).
- Nippon Chemi-con. 450V/150 µF electrolytic capacitor.
- Interference Suppression: Vishay MKP336 1 Film capacitors (2pcs). Electromagnetic interference suppression across 50 Hz/60 Hz Line. Permissible DC voltage: 800 VDC at 85 °C, 630 VDC at 110 °C
- EMI Suppression: KEMET PHE840E metallized polypropylene capacitor (3pcs). Capacitance: 0.01-10µF. Rated voltage: 300VAC 50/60Hz. Operating temperature: -55°C-105°C
Encoder Feedback Unit
- Programmable logic device: Altera ACEX 1K EP1K10TC144. 576 Logic elements (LEs) EABs 3 Total RAM bits 12,288
- SRAM: Altera EPC1441LC20 SRAM-based look-up table (LUT).
- Sample-and-Hold amplifier: ADI SMP04. CMOS quad buffer amplifiers with internal hold capacitors. High Accuracy: 12 Bit. Droop Rate: 2 mV/s typ. Output Buffers Stable for CL ≤ 500 pF.
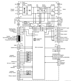
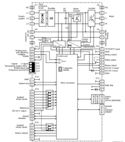
MDX61B System Block Diagram
A Solid Choice
MOVIDRIVES* integrated control functionality and array of options results in a highly-flexible drive system, for designers in several industries, who need a cost-effective solution for custom and mass- produced drive systems. MOVIDRIVE® B is commonly deployed in the following industries: automotive, food and beverage, and transport and logistics. Applications within these industries, where MOVIDRIVE® B is used include: warehousing systems, feeding systems, hoists, synchronized applications, and gantries. For deployments in harsh environments, units can be ordered with coated circuit boards, which substantially bolster protection against environmental conditions.
Miller Henley is a freelance, IT and business technical writer and analyst. Over the past two decades, he has worked with technology firms, including several F500s, developing strategies and synthesizing content to actuate marketing, operating, training, finance and development initiatives.
About the Author
Miller Henley
Miller Henley is a freelance, IT and business technical writer and analyst. Over the past two decades, he has worked with technology firms, including several F500s, developing strategies and synthesizing content to actuate marketing, operating, training, finance and development initiatives.
Voice Your Opinion!
To join the conversation, and become an exclusive member of Electronic Design, create an account today!

Leaders relevant to this article:







