This Week in PowerBites: Silicon vs. GaN Ref Design, Timely Supercap Tips
This article is part of the This Week in PowerBites Library Series
Class D MOSFET Audio-Amp Module Offers Small Footprint, High Power Density, Minimal Heatsinking
Infineon Technologies' MA5332MS is the latest addition to its MERUS family of Class D audio-amplifier products. The two-channel, analog input, audio-amplifier multichip module (MCM) is tailored for use in consumer products such as home theaters, soundbars, subwoofers, and mini-component systems. Its compact size, high performance, and minimal heatsinking requirements also suit the MA5332MS for professional applications like active speakers, active studio monitors, guitar amplifiers, aftermarket cars, and marine audio amplifiers.
Housed in a compact 7- x 7-mm2, 42-pin QFN package, the MA5332MS integrates a dual-channel PWM controller, a high-voltage gate driver, and four low RDS(ON) MOSFETs. ?hanks to its very low RDS(on) class D output stage (24.4 mO typical), it can deliver 2 × 100 W at 4 O operating heatsink-free, or 2 × 200 W at 4 O with a small 8°C/W heatsink.
The MA5332MS offers differential or single-ended input and multiple output configuration options—single-ended (2x SE), bridge-tied load (BTL), and parallel single-ended (PSE)—using a single or split power supply. By enabling an SE topology as an alternative to BTL, fewer bus capacitors and output low-pass filters are required.
The MA5332MS also offers on-chip protection circuitry for functions such as overcurrent, overtemperature, and undervoltage protection with self-reset capability, eliminating the need for external protection components. In addition, a new internal logic scheme to control soft-start operation further reduces click and pop noise.
Infineon offers extensive support for the module, including two evaluation boards:
- The REF_MA5332BTLSPS reference board is a one-BTL-channel, 200-W/ch (4 O at 40 V) class D audio power amplifier for home audio systems. This reference board requires a single power supply and doesn’t require additional heatsink or fan cooling for normal operation (at one-eighth of the module's continuous rated power).
- The EVAL_AUDAMP25 MA5332 evaluation board is a two-channel, 200-W/ch (4 O at ±36.5 V; with heatsink) half-bridge class D audio power amplifier for Hi-Fi audio systems.
The MERUS class D audio-amplifier MA5332MS can be ordered now in a PG-IQFN-42 package.
Dual High-Side Switches Provide Extra Flexibility for Driving Large Capacitive Loads
The IPS2050H and IPS2050H-32 high-side switches developed by STMicroelectronics offer two programmable current-limit values that enable smart driving of capacitive loads drawing high startup current. Both devices have an input-voltage range from 8 to 60 V and can withstand up to 65 V on the input pin, ensuring flexibility and robust performance in industrial applications.
The IPS2050H allows the primary drive current limit to be programmed to deliver up to 2.5 A for driving loads controlled by a PLC module. Applications include equipment such as factory automation I/O peripherals, computer-numerical-control (CNC) machines, and general driving of resistive, inductive, and capacitive loads.
The IPS2050H-32 has a higher maximum current limit of 5.7 A for use with unidirectional motors in equipment such as vending machines. The current-activation threshold and limit values are configurable using external resistors. An external capacitor sets the duration of the startup current limit for smart driving of capacitive loads.
Both devices have an integrated power MOSFET with low RDS(on) that delivers high energy efficiency and low thermal dissipation. The MOSFETs maintain single-pulse avalanche energy greater than 1 J at 2 A for increased reliability when handling inductive loads. There’s also an active clamp for fast demagnetization.
The switches' built-in protection safety features and diagnostics include undervoltage lockout (UVLO) and protection against overvoltage, overload, short-circuit, ground disconnection, and VCC disconnection. Individual fault signaling for each channel indicates overload and junction overtemperature events. An additional sensor is provided for case overtemperature protection. The switches meet IEC 61000-4-2 ESD, IEC 61000-4-4, and IEC 61000-4-5 specifications for ESD, fast-transient, and surge immunity.
Demonstration boards and software are available to help quickly evaluate the driving and diagnostic capabilities when connected to industrial loads. The boards include X-NUCLEO-OUT03A1 and X-NUCLEO-OUT04A1 digital-output expansion boards for use with STM32* Nucleo development boards.
The IPS2050H and the IPS2050H-32, housed in the compact PowerSSO-24 package, are available now from $3.19 for orders of 1,000 pieces. For more information, go to www.st.com/ips.
A Balance of Power: Timely Tips for Taming the Wily Supercap
Würth Elektronik's new application note "Keep the Balance – Balancing of Supercapacitors" is the latest addition to the company's library of resources devoted to helping designers understand the supercapacitor’s unique characteristics. It also delves into their use in a wide variety of applications that require a reliable, high-current, short-term power supply.
This application note focuses on the challenges arising from the fact that most supercapacitors have very low operating voltages, typically around 2.7 V. As with normal capacitors, higher operating currents and voltages can be achieved by connecting parallel arrays of supercapacitors in series. Unlike their less powerful cousins, supercaps suffer from higher levels of fluctuation in capacitance and insulation resistance (due to manufacturing or aging) that make voltage equalization (balancing) necessary.
Application Note ANP090, written by René Kalbitz, Product Manager, and Frank Puhane, Technical Engineering Leader, at Würth Elektronik eiSos for the capacitors division, covers the theoretical background, measurements, and practical examples of several passive and active balancing techniques.
The authors also prepared a 44-minute video that expands on many of the concepts covered in the app note:
Würth's other supercapacitor-related applications notes include “ANP077: Supercapacitor – A Guide for the Design-In Process,” and “SN009: How to use Supercapacitors?”
Additional texts and videos on the topic of supercapacitors can be found on Würth's product page WCAP-STSC. The company also offers the “ABC of Capacitors,” a technical book that provides an introduction to capacitor technology.”
Rugged, High-Temp Wet Tantalum Capacitors Claim World’s Highest CV/cc at 200°C/125 V
The latest addition to KYOCERA AVX's TWA-Y Series high-temperature, COTS-Plus wet electrolytic tantalum capacitors is a 470-µF/125-V capacitor. Currently available in a DLA T4-size case, the new TWA-Y Series capacitor offers a CV/cc of 200°C and 125 V and is designed to withstand continuous operation at 200°C for up to 2,000 hours with applicable derating. It also features a leaded, cylindrical, and hermetically sealed construction field-proven to ruggedly withstand shock and vibration.
Such robust characteristics establish it a drop-in replacement for existing M39006-style wet tantalum capacitors used for input and output filtering, as well as energy storage and discharge in high-temperature industrial and downhole oil-drilling applications.
TWA-Y Series capacitors derive their rugged characteristics from a unique cathode system, a hermetically sealed and welded tantalum can and header assembly, and an optional insulation sleeve. These features enable them to withstand harsh mechanical shock and high-frequency vibration per MIL-PRF-39006 and MIL-STD-202 (method 204, test condition “D,” and method 213, test condition “I”) and exhibit stable electrical parameters over the full range of operating temperatures, extending from -55 to +200°C.
TWA-Y series capacitors are currently available in values ranging from 10–4,700 µF (±10% or ±20% tolerance) and rated voltages between 15 and 125 V. They come in four case sizes (DLA T1–T4) with either SnPb 60/40 or lead-free-compatible or RoHS-compliant matte tin terminations in a tray pack. Current lead time for the series is 10 to 14 weeks.
For additional information, visit https://www.kyocera-avx.com/products/tantalum/wet-tantalum/twa-y-series/.
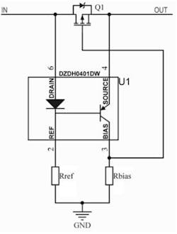
Controller IC Simplifies Ideal-Diode Emulation for More Efficient Reverse-Discharge Protection Circuits
Diodes Incorporated has introduced an ideal-diode controller for system protection against reverse discharge. Emulating an ideal diode by driving a P-channel MOSFET, the DZDH0401DW controller provides the high-side rail isolation necessary for reverse-current blocking in systems up to 40 V.
The complete reverse-discharge protection solution consists of the controller, a MOSFET, and two resistors. This simple and compact arrangement minimizes design effort and provides a solution that’s suitable for deployment in space-constrained designs. It enables compact, high-performance protection for cordless power tools and autonomous household/garden appliances (such as smart vacuum cleaners and smart lawnmowers). Other applications include OR-ing rectifiers used in the hot-swappable and N+1 redundancy power supplies found in data-center servers.
Designers can combine the DZDH0401DW with a low on-state resistance MOSFET to create solutions that enjoy lower power dissipation than comparable designs based on Schottky diodes, particularly in high-power applications. This improved efficiency also reduces thermal-management costs while increasing overall system reliability. In this configuration, the DZDH0401DW detects when input power is disconnected, then drives the MOSFET into an OFF state, thereby isolating any return current path and maintaining system stability.
The DZDH0401DW comes in a 2.15- × 2.1- × 1-mm SOT363 package. Manufactured in IATF 16949-certified facilities, it has a unit price of $0.106 in 1,000-piece quantities.
Configurable, Hot-Swappable LED Power Supplies Simplify Horticultural and Commercial Lighting
The LCM4000HV series of configurable power supplies from Advanced Energy brings hot-swap functionality and simplified installation to high-volume LED lighting projects such as horticultural and commercial lighting. Rated for up to 4000 W and operating with efficiencies of up to 95%, the LCM4000HV single-phase, ac-dc, high-voltage power modules can be easily rack-mounted to create centralized current sources for medium- to large-scale LED lighting installations. This can lead to up to 50% saving in power-conversion expenses.
The LCM4000HV modules are fully compliant with the DesignLights Consortium (DLC) Technical Requirements for Horticultural Lighting (V 2.1). They provide a flicker-free current source from 0 to 16 A at an output-voltage range between 100 and 300 V dc. Input voltage options are 187 to 364 V ac and 311 to 528 V ac. Inputs and output voltages are configurable via a Modbus interface, allowing the power supply to be optimized to the specific requirements of the target application.
The LCM4000HV family employs variable-speed smart fans with dust control to simplify thermal management and ensure high reliability. Minimum MTBF for the PSUs is 200,000 hours; each module is offered with a five-year warranty.
For detailed product information and technical specifications, visit https://www.artesyn.com/power-supplies/websheet/658/lcm4000hv-series.
It's a GaN Eater: All-Silicon 65-W ACF Switcher Reference Design Delivers GaN-Like Performance
Silanna Semiconductor launched a new active-clamp-flyback (ACF)-based reference design that simplifies and speeds the development of 65-W 1C fast-charger applications built using silicon power ICs. And it delivers performance that matches or exceeds that of many commercially available 65-W gallium-nitride (GaN)-based chargers.
The RD-31 is the latest in a family of production-ready reference designs that provide everything needed to prototype and develop a fully functional charger with low operational and no-load/standby power consumption and minimum component count, BOM cost, and size. This family includes all-silicon 33-W and GaN-based 65-W USB-PD reference designs.
The RD-31 reference design is based on the ultra-high-efficiency SZ1131 ACF controller, which is rated for 65-W and above-100-W operation in universal input and PFC applications, respectively. It integrates an adaptive digital PWM controller, ultra-high-voltage (UHV) active-clamp FET, active-clamp gate driver, and startup regulator into a single compact device.
RD-31 Key Features
- 65-W 1C high-power-density (30 W/in.3 uncased) reference design
- < 25-mW system-level no-load power consumption
- > 6-dB conducted and radiated EMI margins
- Flat efficiency across universal (90-265 V ac) input voltage and load
- Uses Silanna Semiconductor’s newest fully integrated ACF controller (SZ1131)
- SZ1131 integrates ACF controller with UHV active-clamp FET, active-clamp driver, and startup regulator
- Up to 146-kHz switching frequency operation
- Ultra-low no-load power consumption
- OptiMode cycle-by-cycle adaptive digital control
- Self-tuning valley mode switching (VMS)
- Multi-mode operation (burst mode, QR, VMS)
- OTP, OVP, OCP, OPP, and output short-circuit protections
- CO2 Smart Power by Silanna Semiconductor
Packaged in a 16-pin SOIC, the SZ1131 offers the ease-of-design of a simple flyback controller with all the benefits of an ACF design. This includes recycling the leakage inductance energy of the flyback transformer and limiting the primary FET drain voltage spike during turn-off events.
Silanna Semiconductor’s OptiMode digital control architecture enables the SZ1131 to adjust its mode of operation on a cycle-by-cycle basis to maintain high efficiency, low EMI, fast dynamic load regulation, and other parameters in response to varying line voltage and load conditions.
To further speed designs based on the RD-31, all PCB Gerber files and production files are available on request.
For more information, go to https://powerdensity.com/reference-design/ or by contacting [email protected].
Read more articles in the This Week in PowerBites Library Series