Measure—and Reduce—Output-Voltage Ripple for DC-DC Regulators
Download this article in PDF format.
Many modern servers, as well as telecom and networking equipment, are populated with multiple voltage regulators on the system board to provide power to ICs or subcircuits. These power rails often have very tight voltage tolerances (<1%). Power-integrity measurement, such as measuring ripple voltage in full bandwidth, becomes crucial to meet the system design requirement. This article provides measurement guidelines and ripple-reduction methodology based on implementation of constant-on-time (COT) regulators, with specific results given using the MPQ8633B from Monolithic Power Systems (MPS).
Ripple and Noise Origin
Full-bandwidth output ripple typically includes LF ripple and HF noise. Figure 1 shows that the LF ripple in buck converters is an ac component of the output voltage.
1. This waveform shows the output-voltage ripple and noise.
However, there’s another ac component in practical circuits, which is referred to as high-frequency (HF) noise. This noise always occurs when the switch turns on and off. Figure 2 illustrates the practical circuit for the buck converter output stage.
2. The buck converter output stage is shown here as a practical circuit.
Considering the HF operating condition, a real inductor performs like the capacitive impedance, and a real capacitor performs like the inductive impedance. Therefore, the output-stage circuit can be simplified (Fig. 3). HF noise is induced mainly by the high dV/dt of the switch coupling through inductor parasitic capacitance (CL) and equivalent series inductance (ESL).
3. Because of real inductor and capacitor performance, the output-stage circuit of the buck converter in HF domain can be simplified.
Output Measurement Setup
To obtain an accurate experimental result, it’s very important to have a proper measurement setup. The conventional method is to use 1-MΩ passive probes (Fig. 4). This setup can’t achieve true voltage ripple and noise because the large loop picks up much of the surrounding noise and introduces parasitic inductance. Figure 5 shows a much smaller loop area than the passive probe, based on the 50-Ω coaxial cable. Coaxial cables have several advantages, including a well-shielded feature, small loop area, and no signal attenuation.
4. The conventional method to conduct ripple measurements is to use a passive probe.
5. Using 50-Ω coaxial cable minimizes the loop area for ripple measurement.
Figure 6 compares the output ripple at the same operating condition. The HF noise is effectively reduced by the coaxial cable. In the following section, all experimental results are based on the 50-Ω coaxial cable.
6. The output-ripple measurement in full bandwidth isn’t ideal when using ten 1-MΩ passive probes (a). The output-ripple measurement in full bandwidth is significantly less when using 50-Ω coaxial cable (b).
Output-Ripple Reduction
As discussed earlier, HF noise is related to the inductor, output capacitor, and switching-node voltage. Three methods can be used to shrink down HF noise:
1. Reduce the switching-node voltage spike.
2. Reduce the inductor impedance in high-frequency operation.
3. Reduce the output-capacitor impedance in high-frequency operation.
For method 1, the most effective strategy is to lower the switch’s turn-on and turn-off slew rate. This can be implemented by adding a bootstrap resistor in series or an RC snubber circuit.
Once the switching-node spikes are reduced as low as possible, the noise-coupling loop can be optimized. First, choose an inductor with a low parasitic capacitance according to the vendor datasheet. Second, minimize the output-capacitor impedance around the noise-ringing frequency. Normally, the noise-ringing frequency in a buck converter is around several hundred megahertz.
X5R/X7R ceramic capacitors are popular for reducing full bandwidth ripple due to their lower ESR and ESL compared to electrolytic capacitors and tantalum capacitors. Generally, a smaller ceramic capacitor results in lower impedance at high frequencies. However, the small ceramic capacitor also has a limited capacitance value. Therefore, the conventional X5R/X7R ceramic capacitor isn’t the best way to reduce the impedance to about several hundred megahertz.
7. Using an NP0 capacitor offers lower impedance than an 1000-pF X7R capacitor (0603 size).
Figure 7 shows an NP0 ceramic capacitor selected for HF noise reduction due to its low-impedance characteristic. Moreover, the impedance characteristic is also related to the capacitance value (Fig. 8). According to the HF noise-ringing frequency, an NP0 capacitor of several hundred picofarads is appropriate for this case.
8. Different-value NP0 capacitors (0603 size) lead to some variation in impedance.
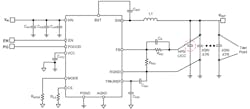
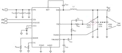
In the application schematic (Fig. 9), an NP0 capacitor is placed close to the IC, and the ripple test point is placed at the end of the output capacitor. In this way, most of the HF noise is filtered by the NP0 capacitor, and most of the LF ripple is filtered by a large-value X5R/X7R capacitor.
9. The COT regulator application schematic works with an NP0 capacitor or LICC.
Figure 10 compares the output-voltage ripple with a general ceramic capacitor and NP0 capacitor, which proves the validity of the NP0 capacitor. Using an NP0 significantly reduces HF noise.
10. The full-bandwidth output-voltage ripple with a 1x180-pF 0603 X7R capacitor and a 3x100-µF 1206 X7R capacitor is substantial (a). The full-bandwidth output-voltage ripple with a 1x180-pF 0603 NP0 capacitor and a 3x100-µF 1206 X7R capacitor is minimal.
Conclusion
This article analyzed the source of output ripple in a dc-dc voltage regulator, compared the different measurement setups, and discussed how to reduce the output ripple. COT regulators optimize the SW voltage spike, inductor impedance, and output-capacitor impedance in the high-frequency range, therefore reducing the output ripple and high-frequency noise. A 50-Ω coaxial cable is the ideal test tool for output-voltage ripple measurement. The MPQ8633B developed by Monolithic Power Systems is an example of a COT regulator well-suited to address these issues.
Weiran Dai is an Applications Engineer for Monolithic Power Systems.
About the Author
Weiran Dai
Applications Engineer
Weiran Dai is an applications engineer with Monolithic Power Systems. His work focuses on power-management design for servers and telecommunications.
Voice Your Opinion!
To join the conversation, and become an exclusive member of Electronic Design, create an account today!

Leaders relevant to this article:











